
INCH-POUND
MIL-PRF-27/157E
3 December 2010
SUPERSEDING
MIL-PRF-27/157D
7 March 1995
PERFORMANCE SPECIFICATION SHEET
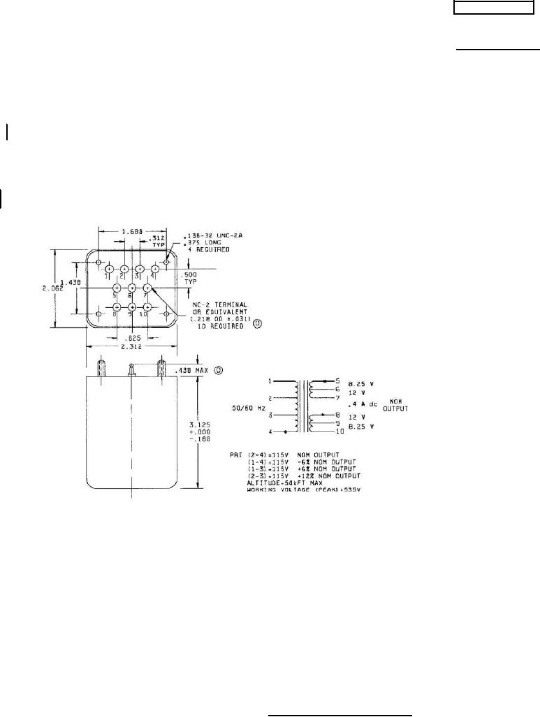
TRANSFORMER POWER, STEPDOWN
This specification is approved for use by all Departments
and agencies of the Department of Defense.
The requirements for acquiring the product described herein shall consist
of this specification sheet and the latest issue of MIL-PRF-27.
INCHES
MM
.016
0.41
.031
0.79
.125
3.18
.138
3.51
.188
4.78
.218
5.54
.375
9.52
.438
11.13
.500
12.70
.625
15.88
1.438
36.53
1.688
42.88
2.062
52.37
2.312
58.72
3.125
79.38
NOTES:
1. Dimensions are in inches.
2. Metric equivalents are given for general information only.
3. Unless otherwise specified, tolerance on overall case dimensions is +.000, -.125 inch.
4. Tolerance on terminal position dimensions is ±.016 inch.
5. Marking shall be on the side of the case.
FIGURE 1. Dimensions and configurations
AMSC N/A
FSC 5950
For Parts Inquires submit RFQ to Parts Hangar, Inc.
© Copyright 2015 Integrated Publishing, Inc.
A Service Disabled Veteran Owned Small Business