
INCH-POUND
MIL-PRF-27/329C
1 October 2010
SUPERSEDING
MIL-PRF-27/329B
2 April 1984
PERFORMANCE SPECIFICATION SHEET
TRANSFORMERS, POWER, 60 VA, 60 HERTZ
This specification is approved for use by all Depart-
ments and Agencies of the Department of Defense.
The complete requirements for acquiring the transformer described herein
shall consist of this specification and the latest issue of MIL-PRF-27.
INCHES
MM
.005
0.13
.016
0.41
.062
1.57
.063
1.60
.070
1.78
.125
3.18
.164
4.17
.188
4.78
.375
9.53
.875
22.23
1.859
47.22
2.297
58.34
2.625
66.68
3.062
77.77
4.250
107.95
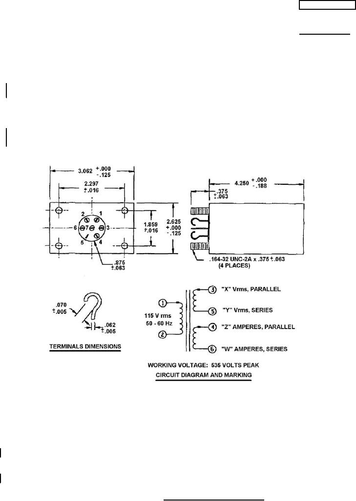
NOTES:
1. Dimensions are in inches.
2. Metric equivalents are given for general information only.
3. Marking shall be on the sides of the case. Terminal identification shall be as shown on the figure.
4. Electrical values shall be marked as specified in table I, except DCR.
5. For series output connect terminals 4 and 5 together. For parallel output connect pins 3 to 4
and 5 to 6.
6. The mounting surface can be painted.
FIGURE 1. Dimensions and configurations.
AMSC N/A
FSC 5950
For Parts Inquires submit RFQ to Parts Hangar, Inc.
© Copyright 2015 Integrated Publishing, Inc.
A Service Disabled Veteran Owned Small Business